欢迎光临本网站!

产品中心 您当前的位置: 首页 >> 产品中心 >> QSH汽水混合加热器
 

QSH汽水混合加热器

一、概述
  QSH汽水混合加热器是一种装设于管道上直接式加热设备,具有热效率高、噪声低、安装简单、不占空间等特点,广泛应用于采暖、空调中加热系统。
  QSH汽水混合加热器结构如图所示,核心部件为拉法尔喷管,从喉口喷入的水流与从斜孔喷入的蒸汽充分混合后流出,生产热水。蒸汽和水在高速流动中混合,无噪音、无振动。
 
二、外型尺寸
 

型号

QSH-4-
25(1.2)

QSH-6-
40(2.5)

QSH-8-
50(4.5)

QSH-10-
65(10)

QSH-16-
80(16)

QSH-20-
100(25)

QSH-24-
125(35)

QSH-32-
150(60)

QSH-40-
200(105)

QSH-48-
250(60)

额定流量(m3/h)

1.2

2.5

4.5

10

16

25

35

60

105

165

工作压力(MPa)

1.0

1.0

1.0

1.0

1.0

1.0

1.0

1.0

1.0

1.0

净重(kg)

7

8

12

15

30

40

50

70

110

150

运行重量(kg)

8

9

14

17

35

48

60

85

140

200

噪声(dB)

≤65

≤65

≤65

≤65

≤65

≤65

≤65

≤65

≤65

≤65

A(mm)

240

360

360

360

660

660

660

1000

1200

1200

B(mm)

105

130

130

130

170

170

170

200

300

300

C(mm)

105

130

130

130

220

220

220

220

300

300

水侧法兰

25

40

50

65

80

100

125

150

200

250

汽侧法兰

25

40

50

65

80

100

125

150

200

250

三、选型参考?

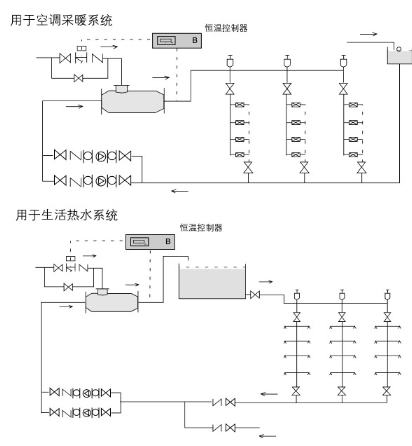
QSH汽水混合加热器可用于空调采暖、卫生热水的加热系统,根据实际水流量的蒸汽耗量选用混合器;
1、汽水混合器未通入蒸汽时,额定流量下水头损失为5mH2O,通入蒸汽后水头损失可按1m H2O考虑;
2、蒸汽压力大于水压0.05MPa以上;
3、汽水混合加热器用于生活热水系统时应设置中间水箱,不能直接进入淋浴器,防止意外事故发生;
4、汽水混合加热器适宜安装在水泵的吸水侧。

QSH汽水混合加热器蒸汽喷入量表

水压
(MPa)

蒸汽压力(MPa)

0.2

0.3

0.4

0.6

0.8

1.0

0.1

660

910

1120

1540

1950

2350

0.2

0

820

1120

1540

1950

2350

0.3

/

0

940

1540

1950

2350

0.4

/

/

0

0

1950

2350

0.5

/

/

/

/

1890

2350

QSH汽水混合加热器蒸汽喷入量换算系数表?

QSH

4

6

8

10

12

16

20

24

32

40

48

系数

0.26

0.26

1

1

1

3.7

3.7

3.7

10.8

10.8

10.8

四、安装与使用
1.汽水混合加热器可水平安装,也可以竖直向上安装,蒸汽入口应向上或水平;
2.汽水混合加热器前后装设阀门、压力表及温度计,以便于观察和调节混合器工作状况;
3.汽水混合加热器启动时,应先通水,再通汽;停机时,先关断汽源,再断水。

 

五、典型应用